隨著我國大力推動新能源汽車的發展,新能源電池的測試也變得越來越嚴格,其中新能源電池需要使用恒溫恒濕試驗箱做溫濕度試驗,下面簡單介紹其測試作業指導。供大家參考。
根據我國的汽車新能源電池國標(GB38031-2020)中規定,新能源電池的溫濕度試驗如下:
一、高溫試驗
1.試驗對象為電池單體。
2.電池按相關方法充電。
3.將試驗對象放入恒溫恒濕試驗箱,用以下的條件加熱:
a)鋰離子電池單體:溫度箱按照5℃/min的速率由試驗環境溫度升至130℃±30℃,并保持此溫度30min后停止加熱;
b)鎳氫電池單體:溫度箱按照5℃/min的速率由試驗環境溫度升至85℃±30℃,并保持此溫度30h后停止加熱。
4.完成以上試驗步驟后,在試驗環境溫度下觀察1h。
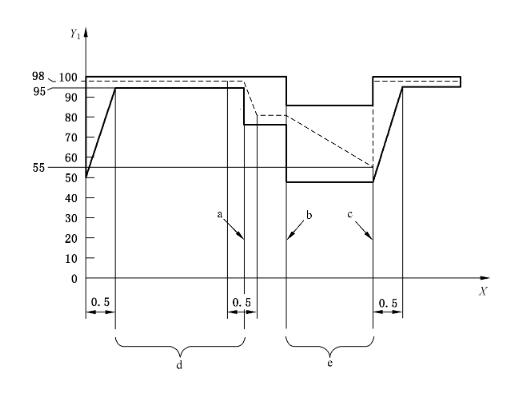
二、溫度循環試驗
1.試驗對象為電池單體。
2.電池按相關方法充電。
3.放入溫度箱中,溫度箱溫度按照25℃→-40℃→25℃→85℃→25℃的步驟進行調節,具體測試時間如下圖所示,循環次數5次。
4.完成以上試驗步驟后,在試驗環境溫度下觀察1h。

三、濕熱循環試驗
1.試驗對象為電池包或系統。
2.測試過程如下圖所示,其中最高溫度是60℃或更高溫度(如果制造商要求),循環5次。
3.完成以上試驗步驟后,在試驗環境溫度下觀察30h。










